Здравствуйте, товарищи!
Будет 72 фотографии с поясняющим текстом.

В 2017 году делал свой первый пост на ЯПе по поводу своего первого опыта пивоварения, ссылка:
Как я занялся домашним пивоварением

Тогда все было впервые, ново и немного наивно, что вспоминается с улыбкой.
Варилось пиво в домашних условиях, на кухне, на примитивном оборудовании, на газовой плите. Выдержка температурных пауз требовала использования термометра и таймера встроенного в газовую плиту. Перелив сусла осуществлялся с помощью ковшиков и ворочанием ведер руками.

Варилось много, ибо хотелось попробовать сварить всякого, разного, вкусного пива. Потом пошла рутина, что даже становилось временами скучно. Когда окончательно надоело следить за температурным режимом и вручную перекачивать сусло, решил автоматизировать свою пивоварню.
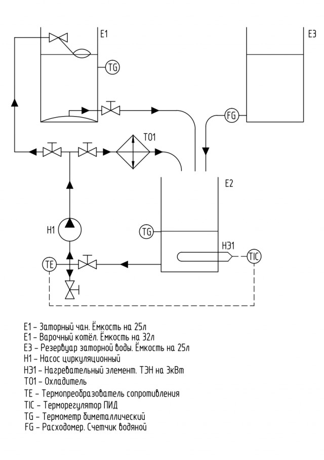
Не скрою, меня посещала мысль, не особо парясь, купить автоматическую пивоварню Бавария, но останавливало наличие уже купленного котла, нержавеющей ёмкости на 25 литров, доставшейся от деда и желание сделать автоматику самому.

Сама технологическая схема была нагло подсмотрена в интернете и доработана под себя. И так пришел к идее двухпосудного варочного порядка. Вот схема пивоварни.

Как я сделал автоматизированную пивоварню
 

Читать дальше...
UncleMichael Картинки 20.01.2023 - 23:24 Комментарии (170) Ссылка
40 пикч

Местами суровая действительность (баяны)

Читать дальше...
Malicious Картинки 20.01.2023 - 19:54 Комментарии (158) Ссылка
Точка прибытия глубокие населённые пункты Лисичанского направления.

Живёт собачка на трассе, ориентир не доезжая Орехова. Пытались её забрать, ещё до нового года, но нет, она не подпускает к себе ни кого, просто выбегает на трассу, к проезжающим машинам, и убегает, просит покушать, сколько ни пробовал забрать её(го) бесполезно, вот так и каждый раз останавливаюсь кормлю.(не только я, видны на тропе остатки хлеба.

Девять постов.

По бахмутке выезжаю из Луганска

Читать дальше...
gogarom Картинки 20.01.2023 - 19:24 Комментарии (28) Ссылка
Будет 47 картинок.

Caлон красоты времен СССР.

Картинки разные про СССР 20.01.23

Читать дальше...
Iceberg32 Картинки 20.01.2023 - 19:18 Комментарии (389) Ссылка
Шпицберген считается лучшим северным курортом, особенно у россиян, почему?

Как минимум, потому что там очень много интересных мест, например, самая северная статуя Ленина (да-да, на Норвежском архипелаге есть статуя Ильича), остров Баренца, Ковчег, Ист-фьерд и многое другое. К тому же жителям РФ не нужна виза для посещения Шпицбергена.

Что из себя представляет Шпицберген

Шпицберген - архипелаг (состоит из нескольких островов, самые крупные из них - одноименный Шпицберген, Нордаустландет и Эджейя), находящийся между Северным полюсом и Европой.

Очевидно, климат арктический. Средние летние температуры на Шпицбергене колеблются от 3 до 7 °C в июле, а зимние - от -13 до -20 °C в январе. Самая высокая температура, когда-либо зарегистрированная, составила 23,0 °C в июле 2020 года.

На самом деле, это очень необычная территория, административно архипелаг принадлежит Норвегии, но есть интересный момент: 50 стран (в том числе и Россия), имеют право добывать ресурсы, находящиеся на территории островов.

На сегодняшний день на архипелаге проживают в основном только русские и норвежцы. Со стороны России активно (если можно вообще так сказать) поселение Баренцбург, население которого около 500 человек, и иногда (в основном летом) исследовательский пункт Пирамида. У норвежцев же - 2 поселка и 2 исследовательских пункта общей численностью около 2500 человек.

(1)

Шпицберген - самый северный курорт

Читать дальше...
barsuk89 Картинки 20.01.2023 - 18:39 Комментарии (99) Ссылка
Никак не мог понять, кого мне напоминает мисс америка..

Напомнило..
zekor Картинки 20.01.2023 - 18:28 Комментарии (55) Ссылка
40 фото via

На прошлой неделе мы с вами начали вспоминать классное кино, которое я лично, очень люблю. Речь о "Королеве бензоколонки". Предлагаю сегодня продолжить, а закончим на следующей неделе. Сегодня обратим наше внимание на различных водителей в этой картине.

И их тут действительно немало, учитывая про что фильм

Романтики руля и дороги из "Королевы бензоколонки"

Читать дальше...
SESHOK Картинки 20.01.2023 - 18:05 Комментарии (82) Ссылка
Серая белка на подходе.

Штук 65 примерно.

Народная меДИЧина 7000

Читать дальше...
ZeeBeeKak Картинки 20.01.2023 - 17:55 Комментарии (149) Ссылка
При Павле I рабочий день начинался в госучреждениях в 5 утра. Правда, его убили.

Ну спасибо большое!
Lomamaisty Картинки 20.01.2023 - 16:36 Комментарии (139) Ссылка
50 штук, честно спизжены с Телеги.

Моралфаги идут мимо, тут зона деградации и темноты!

Картинки аморальные и всякие разные - 46

Читать дальше...
ЙаЙоЖиГ Картинки 20.01.2023 - 15:28 Комментарии (160) Ссылка
Тридцать одна

Текстовый формат

Переписки

Читать дальше...
kEReW Картинки 20.01.2023 - 13:26 Комментарии (150) Ссылка
45 фотокарточек.

Поехали!

Сударыни с крещенских купаний

Читать дальше...
Novatech Картинки 20.01.2023 - 12:53 Комментарии (396) Ссылка
7 карточек

Про жопки
учительйода Картинки 20.01.2023 - 12:47 Комментарии (36) Ссылка
1pic.

Тьфу ты чёрт, показалось
Shi18 Картинки 20.01.2023 - 11:58 Комментарии (85) Ссылка
А давненько мы с вами не вспоминали о Японии.

12 фото via

Предлагаю поговорить сегодня на несколько пикантную тему и парочку слов написать о жрицах любви в Стране Ямато. Хотя бы кратенько. Ибо эта тема (как и все в Японии, к слову) имеет свои яркие особенности. Опять-таки, как и все, повторюсь, в Японии, такой важный аспект как интимная сфера, жестко структуризирован, а учитывая синто-буддийские традиции, профессия проститутки не является чем-то непристойный и фраппирующем, но при этом- осуждаемом властями

Несколько слов о рангах проституции в феодальной истории Страны Восходящего солнца

Читать дальше...
SESHOK Картинки 20.01.2023 - 11:44 Комментарии (79) Ссылка
Здравствуй ЯП! Рукоделия псто несу вам!

31 пикча

1. Попал мне в руки вот такой ящик, он предназначался для переноски 50 мм миномётных мин к немецкому миномету периода 2 мировой, я его в мирное и доброе обращу

Алкобоксик

Читать дальше...
petsamo Картинки 20.01.2023 - 11:36 Комментарии (106) Ссылка
При разборе архива попалось групповое свадебное фото. Разглядывая его, сначала не мог понять, откуда необычное ощущение тревожности происходящего.

Очевидно, что невеста и её мать что-то знают, два гостя в первом ряду слева — некие инфернальные посланцы судьбы, даме с высокой причёской над женихом суждено сыграть роль холодной интриганки в близком кошмаре, а кроткая девушка в коротком белом платье — первая бессловесная жертва.

10 фото via

Жених - или пока не в курсе грядущих событий, или заказчик и циничный режиссёр приближающейся драмы.

Что-то не так. 1977 г.

Читать дальше...
SESHOK Картинки 20.01.2023 - 11:25 Комментарии (211) Ссылка
80+ прикольных и просто красивых картинок для настроения

Прикольные и просто красивые картинки 20.01.2023

Читать дальше...
AndyShrubek Картинки 20.01.2023 - 10:13 Комментарии (233) Ссылка
via vk

Равноправие с равными обязанностями? Я - "за"!
 
Lomamaisty Картинки 20.01.2023 - 09:56 Комментарии (2397) Ссылка
Леса являются одними из самых загадочных мест. Они никогда не перестают поражать наше воображение, начиная с дней раннего детства, проведенных там беззаботно, и заканчивая просмотром фильмов ужасов о лесах с привидениями.

В лесу есть что-то таинственное и причудливое. Густые заросли деревьев скрывают целый отдельный мир странных и интересных открытий, которых вы больше нигде не найдете. Представляю вашему вниманию фотографии самых странных, крутых и любопытных находок, которые люди обнаружили во время своих прогулок по лесу.

37 фото via

Необычные предметы, которые люди обнаружили, прогуливаясь по лесу

Читать дальше...
Jus Картинки 20.01.2023 - 09:54 Комментарии (137) Ссылка
Предлагаю отвлечься от всей этой политики и суеты. На ваш суд выкладываю свои фото с телефона, да это мое увлечение. Критикуйте. Принимайте эстафету.

Моя мобильная фотография

Читать дальше...
vovannk Картинки 20.01.2023 - 09:48 Комментарии (326) Ссылка
Пятничная подборка дев на каблучках.

35 фото

Прекрасная половина человечества (Vol.178) Каблучки

Читать дальше...
Ja9e9 Картинки 20.01.2023 - 09:06 Комментарии (151) Ссылка


Побуду чутка иноагентом
Lomamaisty Картинки 20.01.2023 - 08:57 Комментарии (51) Ссылка
А у вас как

Дубак
 
sansei75rus Картинки 20.01.2023 - 05:01 Комментарии (352) Ссылка
73 картинки из интернета

Юмор в картинках и без 20.01.2023
 

Читать дальше...
Kevvy Картинки 20.01.2023 - 03:59 Комментарии (133) Ссылка
loading..


Активные темы



Январь 2023

Пн Вт Ср Чт Пт Сб Вс

 

 

 

 

 

 

1
2 3 4 5 6 7 8
9 10 11 12 13 14 15
16 17 18 19 20 21 22
23 24 25 26 27 28 29
30 31

 

 

 

 

 

« Дек 2022Фев 2023 »

Друзья


Популярные темы





Объявления



Наверх